Šis straipsnis skirtas padėti Audi 80 savininkams suprasti ir identifikuoti skirtingus elektros sistemos komponentus savo automobilyje. Saugikliai yra svarbi elektros sistemos dalis, apsauganti įvairius komponentus nuo pažeidimų dėl per didelės srovės. Netinkamas saugiklis gali sukelti įvairių problemų, pradedant neveikiančiu radiju ir baigiant rimtais elektros gedimais.

Saugiklių Dėžutės Vieta
Audi 80 automobiliuose saugiklių dėžutė paprastai yra įrengta automobilio salone, dažniausiai po vairuotojo puse esančia prietaisų panele. Kai kuriuose modeliuose ji gali būti paslėpta už dangtelio, kurį reikia atidaryti norint pasiekti saugiklius. Būtina patikrinti savo automobilio vartotojo vadovą, kad tiksliai nustatytumėte saugiklių dėžutės vietą, nes ji gali šiek tiek skirtis priklausomai nuo modelio ir pagaminimo metų.
Saugiklių Tipai ir Amperai
Audi 80 automobiliuose naudojami įvairių tipų saugikliai, kurių kiekvienas skirtas skirtingai srovės stiprumui (amperams) atlaikyti. Dažniausiai pasitaikantys tipai yra:
- Peiliniai saugikliai (Blade fuses): Tai yra labiausiai paplitęs tipas, pasižymintis plokščia forma ir spalvomis, atitinkančiomis tam tikrą amperą.
- Stikliniai saugikliai (Glass fuses): Senesniuose modeliuose galite rasti stiklinių saugiklių, kurių viduje matomas metalinis laidelis.
Kiekvienas saugiklis turi savo amperų reitingą, nurodytą ant jo korpuso arba spalvos kodu. Svarbu naudoti tinkamą amperą turintį saugiklį, nes per mažas saugiklis nuolat perdegs, o per didelis saugiklis gali nesuveikti ir leisti per didelei srovei pažeisti elektros komponentą.
Dažniausiai Pasitaikantys Amperai ir Spalvos Kodai:
- 2 Amperai (Violetinė)
- 3 Amperai (Rožinė)
- 4 Amperai (Oranžinė)
- 5 Amperai (Raudona)
- 7.5 Amperai (Ruda)
- 10 Amperų (Raudona)
- 15 Amperų (Mėlyna)
- 20 Amperų (Geltona)
- 25 Amperų (Balta)
- 30 Amperų (Žalia)
Saugiklių Reikšmės (Pavyzdinis Sąrašas)
Žemiau pateikiamas pavyzdinis saugiklių reikšmių sąrašas Audi 80 automobiliui. Atminkite, kad tikslios reikšmės gali skirtis priklausomai nuo modelio, pagaminimo metų ir įrangos lygio. Visada patikrinkite savo automobilio vartotojo vadovą arba saugiklių dėžutės dangtelį, kad gautumėte tikslią informaciją.
Svarbu: Šis sąrašas yra tik orientacinis. Prieš keisdami saugiklį, visada patikrinkite savo automobilio dokumentaciją!
| Saugiklio Numeris | Amperai | Apsaugomas Komponentas |
|---|---|---|
| 1 | 10A | Posūkio signalai |
| 2 | 15A | Priekiniai žibintai (kairysis) |
| 3 | 15A | Priekiniai žibintai (dešinysis) |
| 4 | 10A | Galiniai žibintai |
| 5 | 10A | Valytuvai |
| 6 | 10A | Garso signalas |
| 7 | 15A | Salono apšvietimas |
| 8 | 10A | Atsarginis apšvietimas |
| 9 | 10A | Stabdžių žibintai |
| 10 | 10A | Šildomas galinis stiklas |
| 11 | 15A | Radijas |
| 12 | 10A | Degiklis |
| 13 | 10A | Ventiliatorius |
| 14 | 10A | Kuro siurblys |
| 15 | 10A | Centrinis užraktas |
| 16 | 10A | Langų kėlikliai |
| 17 | 15A | Šildomos sėdynės |
| 18 | 10A | Kondicionierius |
| 19 | 15A | ABS sistema |
| 20 | 10A | Elektroninis valdymas |
Ši lentelė pateikia tik kelis pavyzdžius. Jūsų Audi 80 gali turėti daugiau arba mažiau saugiklių, priklausomai nuo įrangos. Visada naudokite patikimą šaltinį, pvz., vartotojo vadovą, kad nustatytumėte teisingą saugiklio vertę kiekvienam komponentui.
Kaip pakeisti priekinę apatinę svirtį AUDI 80 B4 [PAMOKA]
Kaip Pakeisti Perdegusį Saugiklį
Perdegusio saugiklio pakeitimas yra gana paprastas procesas, tačiau svarbu laikytis saugos priemonių.
- Išjunkite degimą: Prieš pradėdami keisti saugiklius, išjunkite automobilio degimą, kad išvengtumėte trumpojo jungimo.
- Nustatykite perdegusį saugiklį: Naudodami vartotojo vadovą arba saugiklių dėžutės schemą, nustatykite saugiklį, kuris atitinka neveikiantį komponentą. Perdegęs saugiklis dažnai turi nutrūkusį laidelį viduje arba matomų pažeidimų.
- Pašalinkite perdegusį saugiklį: Naudokite specialų saugiklių traukiklį (paprastai esantį saugiklių dėžutėje) arba mažas replės, kad atsargiai ištrauktumėte perdegusį saugiklį.
- Įdėkite naują saugiklį: Įdėkite naują, tokio paties amperų reitingo saugiklį į tuščią lizdą. Įsitikinkite, kad saugiklis tvirtai įsistatė.
- Patikrinkite komponentą: Įjunkite degimą ir patikrinkite, ar neveikiantis komponentas dabar veikia. Jei saugiklis vėl perdega, gali būti rimtesnė problema elektros sistemoje, kurią turėtų apžiūrėti kvalifikuotas mechanikas.
Dažniausios Priežastys, Kodėl Saugikliai Perdega
Saugikliai perdega dėl įvairių priežasčių, dažniausiai dėl per didelės srovės, kuri gali atsirasti dėl:
- Trumpojo jungimo: Trumpasis jungimas atsiranda, kai laidai kontaktuoja tiesiogiai, apeinant normalų elektros srautą ir sukeliant didelę srovę.
- Perkrovos: Perkrova atsiranda, kai per daug elektros prietaisų yra naudojami tuo pačiu metu, viršijant saugiklio talpą.
- Pažeistų laidų: Pažeisti laidai gali sukelti trumpus jungimus arba didesnį pasipriešinimą, kuris padidina srovę.
- Netinkamo saugiklio naudojimo: Naudojant per mažo amperų reitingo saugiklį, jis gali perdegti net ir esant normaliai srovei.
Jei saugiklis nuolat perdega, būtina nustatyti ir pašalinti pagrindinę priežastį, o ne tiesiog nuolat keisti saugiklius. Tai gali reikšti elektros sistemos patikrinimą ir remontą.
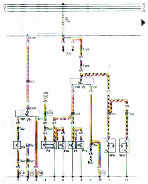
Saugiklių Schemos
Saugiklių schema yra diagramos, rodančios kiekvieno saugiklio vietą ir paskirtį. Ši schema paprastai yra ant saugiklių dėžutės dangtelio arba vartotojo vadove. Saugiklių schema yra labai svarbi, norint greitai ir tiksliai nustatyti perdegusį saugiklį.
Jei neturite savo automobilio saugiklių schemos, galite pabandyti ją rasti internete arba kreiptis į Audi atstovybę.

Atsargumo Priemonės
Keičiant saugiklius, svarbu laikytis šių atsargumo priemonių:
- Visada išjunkite degimą prieš keisdami saugiklius.
- Naudokite tinkamo amperų reitingo saugiklį.
- Niekada nenaudokite laidų ar kitų metalinių daiktų vietoj saugiklių.
- Jei saugiklis nuolat perdega, kreipkitės į kvalifikuotą mechaniką.
Laikydamiesi šių atsargumo priemonių, galite užtikrinti savo saugumą ir išvengti papildomos žalos automobilio elektros sistemai.
Saugiklių Priežiūra
Reguliari saugiklių priežiūra apima vizualinį patikrinimą, ar nėra korozijos ar pažeidimų. Jei pastebite korozijos požymių, nuvalykite kontaktus specialiu elektros kontaktų valikliu. Taip pat patikrinkite, ar saugikliai tvirtai įsistatę į lizdus.
Reguliari priežiūra gali padėti išvengti problemų su elektros sistema ir užtikrinti, kad saugikliai veiktų tinkamai, kai to reikia.