Katilinės įrengimas privačiame name yra svarbus žingsnis siekiant užtikrinti patogų ir efektyvų šildymą. Tačiau, norint, kad katilinė veiktų saugiai ir atitiktų visus reikalavimus, būtina laikytis tam tikrų techninių standartų.
Svarbiausi techniniai reikalavimai
Privačių namų katilinėms taikomi įvairūs techniniai reikalavimai, apimantys tiek pačios įrangos, tiek patalpos, kurioje ji įrengiama, aspektus. Šie reikalavimai skirti užtikrinti saugumą, efektyvų energijos naudojimą ir minimalų poveikį aplinkai.
Svarbu atkreipti dėmesį į šiuos aspektus:
- Katilo tipas ir galingumas
- Patalpos reikalavimai
- Vėdinimo sistemos
- Dūmtraukio įrengimas
- Saugos priemonės
Žemiau pateiktoje lentelėje apibendrinti pagrindiniai reikalavimai, kuriuos būtina įvertinti projektuojant ir įrengiant katilinę privačiame name.
| Reikalavimas | Aprašymas |
|---|---|
| Katilo tipas | Turi būti pasirinktas pagal namo šilumos poreikius ir atitikti galiojančius standartus. |
| Patalpos dydis | Katilinė turi būti pakankamai didelė, kad būtų galima patogiai aptarnauti įrangą. |
| Vėdinimas | Būtina užtikrinti tinkamą oro cirkuliaciją, kad būtų išvengta anglies monoksido kaupimosi. |
| Dūmtraukis | Turi būti tinkamai įrengtas, kad užtikrintų efektyvų dūmų šalinimą ir atitiktų priešgaisrinius reikalavimus. |
| Saugos priemonės | Būtina įrengti dūmų ir anglies monoksido detektorius, taip pat pasirūpinti gesintuvais. |

Katilo pasirinkimas ir galingumas
Katilo pasirinkimas priklauso nuo namo dydžio, šilumos poreikių ir energijos šaltinio. Svarbu pasirinkti tinkamo galingumo katilą, kad jis efektyviai apšildytų patalpas ir nenaudotų per daug energijos.
Patalpos reikalavimai
Katilinės patalpa turi atitikti tam tikrus reikalavimus, įskaitant minimalų plotą, aukštį ir vėdinimą. Svarbu užtikrinti, kad patalpa būtų gerai vėdinama, kad būtų išvengta anglies monoksido kaupimosi.
Vėdinimo sistemos
Tinkama vėdinimo sistema yra būtina norint užtikrinti saugų katilinės veikimą. Vėdinimo sistema turi užtikrinti pakankamą oro srautą, kad būtų pašalinti dūmai ir kiti kenksmingi teršalai.
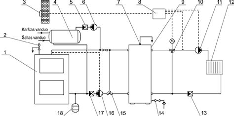
Dūmtraukio įrengimas
Dūmtraukis turi būti įrengtas pagal gamintojo instrukcijas ir atitikti galiojančius standartus. Svarbu užtikrinti, kad dūmtraukis būtų tinkamai izoliuotas, kad būtų išvengta kondensato susidarymo ir sumažintas šilumos nuostolis.
Saugos priemonės
Katilinėje būtina įrengti dūmų ir anglies monoksido detektorius, taip pat pasirūpinti gesintuvais. Svarbu reguliariai tikrinti detektorių veikimą ir gesintuvų tinkamumą.

Aplinkosauginiai reikalavimai
Be techninių reikalavimų, katilinėms taikomi ir aplinkosauginiai reikalavimai. Svarbu pasirinkti katilą, kuris atitinka aplinkosaugos standartus ir minimaliai teršia aplinką. Taip pat būtina tinkamai tvarkyti atliekas, susidarančias katilinės eksploatacijos metu.
Lietuvos Respublikos aplinkos ministerija yra priėmusi teisės aktus, reglamentuojančius aplinkos apsaugą, įskaitant atliekų tvarkymą, taršos kontrolės priemones ir vandens taršos prevenciją. Šie teisės aktai yra skirti užtikrinti aplinkos kokybę ir mažinti neigiamą poveikį gamtai.
Šie teisės aktai apima direktyvas, susijusias su vandens aplinka, nuotekomis ir nuotekų dumblu. Taip pat atsižvelgiama į technines prekybos kliūtis ir siekiama užkirsti kelią aplinkos blogėjimui, išsaugant gamtinę aplinką ir vykdant aplinkos politiką.

Katilinės įrengimas Dujinis katilas ir t t
tags: #techniniai #reikalavimai #privaciu #namu #katilinems